При наладке и проверке УМЗЧ в качестве испытательных чаще всего используют синусоидальный, прямоугольный и треугольный сигналы. Иногда для измерения интермодуляционных искажений берут смесь двух сигналов, например. 19 и 20 кГц. Комбинированный сигнал позволяет даже на слух оценить вносимые интермодуляционные искажения, так как в этом случае искажения выделяются в виде сигнала частотой 1 кГц, к которому чувствительность слуха очень высока. При испытаниях следует учитывать, что на биениях амплитуда сигнала удваивается.
Как показал мировой опыт исследования УМЗЧ, суммарный уровень нелинейных искажений усилителя (THD — Total Harmonic Distortion) всего лишь косвенно говорит о его качестве. Дело в том. что низкий уровень искажений достигается, в основном, за счет подавления низших гармоник с помощью глубокой общей отрицательной обратной связи (ООС) по напряжению. При этом высшие гармоники, как правило, не подавляются, а чаще наоборот — возрастают, и расширяется их спектр из-за недостаточной широкополосности исходного (без ООС) усилителя. В еще большей степени этот эффект проявляется в УМЗЧ с двухтактным эмиттерным повторителем на выходе при работе на комплексную нагрузку (без принятия дополнительных мер по снижению выходного сопротивления каскада при "обрыве" ООС), в чем и проявляется "транзисторное'' звучание.
В ряде случаев более информативным оказывается исследование усилителя с помощью сигнала типа "меандр". С помощью такого сигнала можно исследовать динамические свойства усилителя и его переходные характеристики. Для качественного воспроизведения меандpa полоса пропускания УМЗЧ должна быть как минимум в 10 раз выше частоты испытательного сигнала. Плохие динамические характеристики проявляются большим выбросом (более 3...5%) и 'звоном" на "полках" испытательного сигнала при полном его размахе на выходе усилителя примерно 600 мВ.
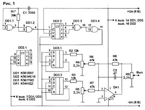
В принципе, реальный звуковой сигнал далек по форме от любого из испытательных сигналов и носит импульсный характер. Чтобы приблизить испытательный сигнал к музыкальному, предлагаю этот генератор (рис.1).
Прибор состоит из:
- задающего генератора частотой 4 кГц на элементах DD1.1, DD1.2;
- делителя на 5 на элементах DD2.2, DD1.3, DD1.4;
- делителей на 2 на триггерах DD3.1, DD3.2;
- сумматора на DA1.
Питание схемы —двухполярное, стабилизированное. В качестве
стабилизаторов используются маломощные интегральные типа IL78L06AC и IL79L06AC (на схеме не показаны).
Работает схема следующим образом. Задающий генератор вырабатывает сигнал частотой 4 кГц (достигается подбором резистора R1). Далее этот сигнал делится на 5, и на выводе 11 DD1.4 формируются короткие положительные импульсы частотой 800 Гц. Затем эти импульсы поступают на делитель на 2, и на выходе DD3.1 получается меандр частотой 400 Гц. Одновременно сигнал 4 кГц делится вторым делителем на 2, в результате получаем на выходе DD3.2 второй меандр частотой 2 кГц.
В зависимости от положения регуляторов R4 и R5, на выходе генератора наблюдаются следующие виды испытательных сигналов:
- меандр частотой 400 Гц;
- меандр частотой 2 кГц;
- комбинированный сигнал.
Если вывести движок резистора R4 в верхнее по схеме положение, а движок резистора R5 постепенно передвигать снизу вверх, можно получить переключение сигнала частотой 2 кГц как в крайних положениях комбинированного сигнала, так и в районе перехода через ноль. В отличие от музыкального сигнала, где картинка меняется непредсказуемо, данный сигнал повторяется и хорошо синхронизируется осциллографом, что расширяет возможности исследования поведения УМЗЧ в переключательных режимах работы. Для наглядности на рис.2-4 приведены осциллограммы комбинированного сигнала при разных соотношениях сигналов частотой 400 Гц и 2 кГц.
По моему мнению, наибольшую информативность дает испытание УМЗЧ комбинированным сигналом, у которого исходные сигналы (400 Гц и 2 кГц) равны, либо имеют небольшую разницу. Желательно, чтобы на выходе УМЗЧ "впадины" сигнала на рис.3 не доходили до нулевой линии около 0.5 В. а на рис.4 переходили нулевую линию развертки примерно на 0,5 В (но не более 1 В). Такие сигналы могут быть наиболее "трудными" для УМЗЧ с двухтактным эмиттерным повторителем на выходе, работающим в классе "В" или "АВ". Комбинированный сигнал с малой составляющей сигнала частотой 2 кГц поможет выявить недостатки УМЗЧ при уровне сигнала на выходе, близком к ограничению. В этом случае одно из плеч выходного каскада находится в режиме отсечки или близком к нему
А.ПЕТРОВ, г.Могилев.