Зависимость падения напряжения на p-n переходе от температуры было замечено сразу после создания самого этого перехода. Это свойство полупроводников используется в электронных термометрах, датчиках температуры, термореле и т.д.
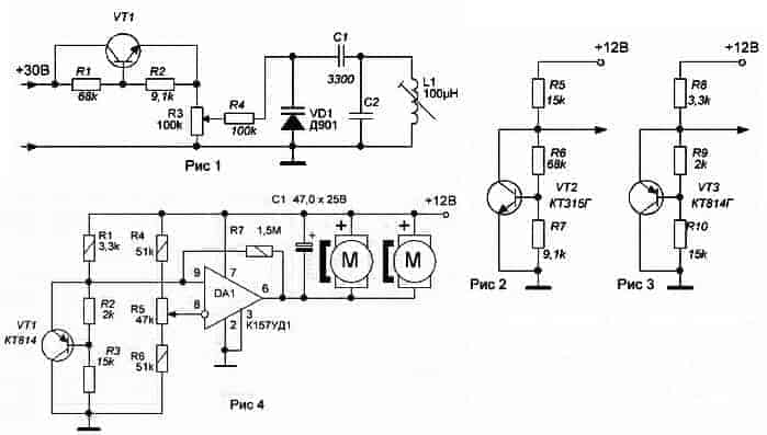
Простейшим датчиком температуры является p-n переход кремниевого диода, температурный коэффициент напряжения, которого равен, примерно, 3 мВ/°C, а прямое падение напряжения находится в районе 0,7В. Работать с таким маленьким напряжением неудобно, поэтому в качестве термозависимого элемента лучше использовать p-n переходы транзистора, добавив к нему базовый делитель напряжения. Полученный двухполюсник обладает свойствами цепочки диодов, т.е. падение напряжения на нем можно устанавливать намного больше, чем 0,7В. Зависит оно от соотношения базовых резисторов R1 и R2 см. рис. 1.

Обладая отрицательным температурным коэффициентом сопротивления, этот двухполюсник нашел применение в схеме питания варикапов. При повышении температуры, емкость варикапов начинает увеличиваться, но одновременно уменьшается падение напряжения на двухполюснике VT1, R1,R2, что ведет к увеличению напряжения на переменном резисторе и соответственно на варикапе, уменьшая его емкость. Таким образом, достигается температурная стабилизация резонансной частоты колебательного контура. На рисунке 2 показана схема двухполюсника, который можно использовать в качестве термодатчика в схемах электронных термореле и термометрах. Здесь есть одно неудобство, кристалл транзистора КТ315 размещен в пластмассовом корпусе, что повышает инерцию измерения температуры или срабатывания реле. И второе, это неудобство крепления его к объекту, температуру которого необходимо отслеживать. Например, для отслеживания температуры теплоотводов мощных ПП, лучше применить в качестве термодатчика транзистор КТ814. Конструкция этого транзистора позволяет крепить его непосредственно к радиатору, находящемуся под потенциалом земли, всего одним винтиком. Такой датчик используется в схеме терморегулятора для вентилятора, размещенной на сайте
Терморегулятор для вентилятора.
На рисунке 4 показана практическая схема для вентилятора охлаждения блока питания. Применение операционного усилителя средней мощности К157УД1 в качестве компаратора, позволило подключить пару вентиляторов от блока питания компьютера непосредственно на выход микросхемы, выходной ток которой, равен 0,3А. Температуру включения вентиляторов устанавливают резистором R5. Схема работает следующим образом. При нормальной температуре теплоотвода напряжение на выводе 9 микросхемы DA1 должно быть больше, чем на выводе 8. При этом на выходе DA1, выводе 6, будет потенциал близкий к напряжению питания схемы. Напряжение на вентиляторах при таких условиях будет практически равно «0». Вентиляторы выключены. При повышении температуры теплоотводов будет повышаться и температура транзистора VT1, что в свою очередь вызовет уменьшение напряжения на неинвертирующем входе 8 микросхемы DA1. Как только это напряжение будет меньше напряжения, установленного резистором R5, состояние компаратора изменится и на его выходе напряжение упадет примерно до потенциала земли. Вентиляторы включатся. Резистор R7 обеспечивает небольшой гистерезис схемы, что исключает неопределенное состояние выходного напряжения на выходе DA1 при равенстве входных напряжений. Плату терморегулятора лучше установить прямо на контролируемом радиаторе, чтобы его микросхема тоже обдувалась вентилятором. Транзистор VT1 соединяется с платой тремя проводами и устанавливается в непосредственной близости от мощных ПП.
Отредактировано dankarela (27.01.2020 18:16:06)